Требуемые компоненты
Самостоятельное подключение двигателя для реверсивного вращения не вызовет особых сложностей, если руководствоваться приведенной схемой. Одним из важных компонентов, который облегчит такую задачу является магнитный пускатель или контактор. На самом деле магнитный пускатель и контактор не являются тождественными понятиями. Если говорить просто, то контактор входит в состав магнитного пускателя, но для упрощения в статье оба понятия используются как равнозначные. Магнитные пускатели как раз и применяются для запуска, реверсивного движения и остановки асинхронных двигателей.
Читать также: Какой стороной прикручивать гайки к колесу
Возможно, возникает вопрос о том, почему нельзя использовать обычный рубильник или силовой автомат. В принципе, это допустимо, но не всегда пусковые токи, которые необходимы двигателю для нормального начала функционирования являются безопасными для человека. При включении может возникнуть пробой, который выведет из строя как выключатель, так и навредит оператору. Чтобы свести риски к минимуму, потребуется пускатель. В нем контактная часть отделена от той, с которой взаимодействует оператор. В нем есть отдельный модуль с катушкой, которая создает электромагнитное поле. Для работы катушки может потребоваться напряжение в 12 или больше вольт. При подаче этого напряжения происходит взаимодействие с металлическим сердечником, который втягивается внутрь катушки. К сердечнику закреплена пластина, которая уходит к контактной группе. Они замыкаются и происходит запуск двигателя. Остановка происходит в обратном порядке.
Кроме контактора, потребуется трехкнопочная станция. Одна клавиша выполняет функцию остановки, а две других функции запуска с разницей в направлении вращения. В трехкнопочной станции должно быть два нормально разомкнутых контакта и один нормально замкнутый. Если говорить просто, то нормальным положением контактора называется его нерабочее положение. То есть при воздействии на контакт он либо замыкается, либо размыкается. Если в рабочем состоянии он замкнут, то обозначается как НО, а если разомкнут, то обозначается как НЗ. Контакт НЗ применяется для кнопки остановки.
Схема реверсивного управления двигателем

Отличие данной схемы от предыдущей схемы в том, что изменяя порядок чередования фаз на статоре двигателя, мы изменяем направление вращения ротора двигателя «Вправо» — «Влево».
При нажатии кнопки SB2 «Открыть» (в данном примере схема используется для управления реверсивной задвижкой) срабатывает контактор КМ1 и ротор двигателя вращается в одну сторону при этом задвижка открывается. В этом случае порядок чередования – А, В, С.
Что бы ротор двигателя вращался в другую сторону, нужно сначала нажать кнопку SB1 «СТОП» и лишь потом нажать кнопку SB3 «Закрыть», в результате сработает контактор КМ2 и ротор двигателя вращается в обратную сторону при этом задвижка закрывается. Порядок чередования фаз – С, В, А.
Во избежание короткого замыкания при одновременном нажатии кнопок SB2 и SB3 используются нормально-закрытые контакты 22-21 контакторов КМ1 и КМ2 и таким образом исключается возможность включения одного контактора пока не обесточится другой.
На тумблере с автоматическим отключением
Предыдущая схема проста и удобна в управлении и ее, к примеру, можно использовать для управления моторами стеклоподъемников в автомобиле. Но для этого конструкцию придется немного доработать. Ведь управляя стеклоподъемником вручную, сложно определить, что стекло уже полностью открылось/закрылось и пора останавливать мотор. Взглянем на схему ниже.
Перед нами все та же конструкция с тумблером, но она дополнена двумя диодами и двумя концевыми выключателями. Предположим, наш мотор управляет приводом стеклоподъемника автомобиля. Стекло полуоткрыто, концевые выключатели S2 и S1, расположенные в верхней и нижней части окна, замкнуты, диоды D1 и D2 закорочены.
Переводим флажок S1 в одно из положений. К примеру, в верхнее по схеме. На мотор M1 начинает поступать напряжение – «плюс» на верхний вывод, «минус» на нижний. Стекло поднимается и, в конце концов, нажимает на толкатель концевика S2, заставляя его сработать. Контакты S2 размыкаются, и в работу включается диод D1. Поскольку он включен в обратном направлении, то тут же запирается, запрещая работу двигателя. Теперь сколько бы мы ни давили на флажок, мотор не запустится и не даст разнести стеклоподъемный механизм.
Переводим флажок S1 в нижнее по схеме положение. Теперь «плюс» подается на нижний по схеме вывод обмотки мотора и диод D1 оказывается включенным в прямом направлении. Он свободно пропускает ток, несмотря на то, что S2 разомкнут и разрешает работу электромотора, который опускает стекло. Как только стекло будет полностью опущено, сработает S2, останавливая М1. Ниже опустить его мы не сможем, но сможем поднять, поскольку опускаясь, стекло отпустило S2 и он снова замкнут.
Вот вроде и все. Схемы, конечно, исключительно просты и для тех, кто более-менее знаком с электроникой, не являются откровением. Но тех, кто только начал познавать электромир, эти схемы, возможно, чему-нибудь научат.
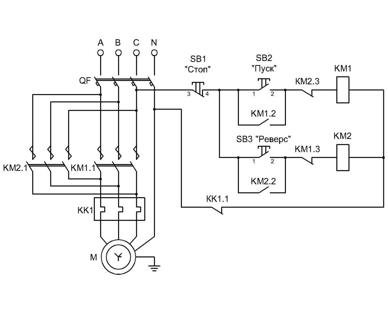
Схема реверса асинхронного электромотора
Способ подключения электродвигателя с возможностью реверса отличается от стандартного только введением дополнительного модульного блока. По сути, здесь задействовано два элемента управления, заставляющие мотор крутиться в разные стороны – один влево, другой вправо. Для их активации предусмотрены соответствующие кнопки SB2 и SB3. Латинскими литерами A, B и C обозначены входящие линии от трехфазного источника питания. Они подают напряжение на общий выключатель (QF1). Далее ток подводится к двум контакторам KM1 и KM2, после чего отводится к обмоткам электромотора. С правой стороны схема реверса, представленная вашему вниманию на рисунке выше, содержит описание составных частей каждого контактора по отдельности.

Руководствуясь все той же схемой подключения мотора с реверсом, несложно понять, каким образом включается силовой агрегат. Сначала задействуется общий выключатель, подающий ток по всем фазам. Но напряжение сразу не поступает на рабочие части электромотора, а занимает выжидательное положение, пока не будет дана команда, в какую сторону вращать ротор. Провода подсоединяются к защитному автомату, размыкающему электроцепь в случае короткого замыкания, и далее идут на кнопку быстрого включения/отключения электроустановки. Дальнейшие инструкции о режиме работы электромотор получает через две кнопки модульных блоков, обеспечивающих вращение вправо или влево. Только после нажатия одной из пусковых кнопок питание поступает на обмотку электромотора. Схема организована так, чтобы эти два контакта не могли замкнуться одновременно.
Заставить электромотор вращаться в обратном направлении можно путем переключения фаз. Для этого часто используется специальный прибор – магнитный пускатель. В приведенной схеме один пусковой блок подсоединяет фазы к двигателю напрямую, а второй выполняет данное действие уже со смещением. Одна из фаз в такой цепи находится в ждущем положении – ее размыкание обесточивает весь силовой агрегат. Кроме того, правильно подключенный реверс электродвигателя обычно предусматривает наличие дополнительного модуля защиты, который контролирует процесс начала нового цикла, а именно предварительную остановку электромотора. Клавиша активации второго пускателя, меняющего положение фаз, срабатывает только при условии полной остановки работы электроустановки. При этом дежурная фаза никуда не девается и продолжает поступать на первый контакт электромотора. Меняются местами только вторая и третья фазы, обеспечивая реверсивную работу силового агрегата. Порядок запуска реверсивного хода мотора может отличаться в зависимости от типа источника питания.
§ 46. Двигатели внутреннего сгорания
В качестве судовых ДВС в большинстве случаев применяются только дизели. Дизелями называются такие ДВС, в которых топливо, вводимое в цилиндр, в конце сжатия в нем поршнем свежего воздуха самовоспламеняется под действием температуры, поднявшейся вследствие образовавшегося в цилиндре высокого давления.
Двигатели, работающие на бензине с внешним смесеобразованием (карбюраторные двигатели) и с искусственным зажиганием топлива от электрической искры, устанавливают преимущественно на легких судах и быстроходных катерах.
Двигатели, в которых свежий воздух поступает в цилиндры под давлением выше атмосферного, называются двигателями с наддувом . Большинство ДВС средней и большой мощности бывают двигателями с наддувом.
Как известно, двигатели делятся на четырёхтактные , в которых рабочий цикл совершается за четыре хода поршня, и двухтактные , в которых рабочий цикл совершается за два хода поршня.
В соответствии с количеством оборотов коленчатого вала различают двигатели тихоходные и быстроходные . Дизели, совершающие 100—200 об/мин, называются малооборотными.
Двигатели внутреннего сгорания разделяются на реверсивные — те, которые могут менять направление вращения, и на нереверсивные . Судовые двигатели в большинстве случаев являются реверсивными. Нереверсивные двигатели устанавливают для привода электрических генераторов.
При работе нереверсивных двигателей на винт их снабжают реверсивными муфтами или реверс-редукторами, обеспечивающими изменение вращения винта без остановки двигателя или перемены направления вращения коленчатого вала. Нереверсивные двигатели могут быть применены при использовании винтов регулируемого шага (ВРШ).
Обычно судовые дизели средней и большой мощности делаются реверсивными с особым устройством, обеспечивающим перемену направления вращения коленчатого вала.
В качестве топлива для судовых дизелей используют тяжелые сорта жидкого топлива — дизельное и моторное.
Эффективный к. п. д. современных малооборотных дизелей достигает 42%, быстроходных— 37%. Наибольший эффективный к. п. д. и наименьший удельный расход топлива—у двигателей большой мощности. В опытных образцах двигателей с высоким наддувом эффективный к. п. д. достигает 45%.
Пуск в ход дизелей осуществляется сжатым воздухом, подаваемым из специальных пусковых баллонов под давлением 25— 30 атм, содержащих запас воздуха не менее чем на 6 пусков. На судах применяют как четырехтактные, так и двухтактные двигатели. Наибольшая мощность четырехтактных двигателей обычно не превышает 1500 э. л. с, поэтому в большинстве случаев на судах они применяются как вспомогательные и лишь в установках малой мощности — в качестве главных двигателей. В качестве же главных двигателей средней и большой мощности применяют двухтактные двигатели. На современных морских теплоходах ставят мощные малооборотные двигатели с непосредственной перодачей вращения на гребной вал.
«Единый двигатель» представляет собой энергетическую установку, обеспечивающую работу обычного дизеля подводной лодки в подводном положении по замкнутому циклу. Эта установка работает на окислителе, которым служит газообразный или жидкий кислород, содержащейся в баллонах. Выхлопные газы дизеля, очищенные и обогащенные кислородом, снова подаются во всасывающий коллектор, а избыточное количество газов отводится за борт.
На опытной немецкой подводной лодке среднего водоизмещения, построенной в период второй мировой войны, была предусмотрена установка, работающая по замкнутому циклу, мощностью всего лишь 1500 л. с. Суммарный удельный расход топлива и кислорода при работе этой установки был очень велик. Поэтому основными недостатками подводных лодок с-«единым двигателем» является малая дальность плавания, зависящая от запасов кислорода, а также повышенная взрыво- и пожароопасность в помещениях лодки.
Работа дизеля под водой (РДП) обеспечивается устройством, выдвигающимся на поверхность воды при плавании подводной лодки на перископной глубине и подающим наружный воздух. Впервые это устройство было применено в 1944 г. на немецких подводных лодках и получило название «шноркеля».
Принципиальная схема такого устройства показана на рис. 73.
Рекомендации по подключению
Часто для управления нагрузкой достаточно применять две кнопки – «Стоп» и «Пуск». При этом они могут находиться в отдельных корпусах либо в едином. В первом случае подключение контактора не должно вызвать проблем, так как устройство оснащено всего двумя контактами. На один из них необходимо подать питающее напряжение, а со второго оно уходит.
https://youtube.com/watch?v=tKG1K50BeV0
Устройство с катушкой на 220В к электросети

Например, если L1 и L2 соединить с АКБ, то нагрузка подключается к клеммам Т1 и Т2. Это не самый удобный способ подключения, так как источник питания можно подсоединить к нагрузке напрямую через обычный рубильник.
https://youtube.com/watch?v=TjKU-6YUnYg
С кнопками «Стоп» и «Пуск»

Это крайне неудобно, и поэтому в схему необходимо ввести цепь самоподхвата. Для ее реализации следует использовать две дополнительные клеммы пускателя – NO 13, NO 14. С пусковой кнопкой они должны быть соединены параллельно. В результате цепь может быть разорвана только с помощью кнопки «Стоп». Питающее напряжение для всех типов нагрузки подключается к любому выходу L, а снимается с расположенной строго под ним клеммы Т.
https://youtube.com/watch?v=_aqFBtnpI1M
Реверсивная схема
Если требуется обеспечить вращение электродвигателя в обе стороны, необходимо использовать реверсивную схему соединения. Ее можно реализовать с помощью двух одинаковых устройств, подключенных параллельно. В такой ситуации можно перебросить фазы на одном из пускателей. Чаще всего сложность при создании такой схемы возникает с сигнальной цепью.
Чтобы подача питающего напряжения не осуществлялась с помощью двух кнопок одновременно, после кнопки «Вперед» следует подключить нормально замкнутые контакты второго устройства. И наоборот, если в пускателях отсутствуют нормально замкнутые контакты, необходимо использовать специальную приставку.
https://youtube.com/watch?v=xOXyvLWfTEc
Нереверсивный двигатель постоянного тока последовательного возбуждения
Название: нереверсивный двигатель постоянного тока последовательного возбуждения. Область использования: регулируемый электропривод постоянного тока. Сущность изобретения: сбегающие края полюсных наконечников двигателя выполнены на 50-75% длиннее набегающих и на 10-20% тоньше, а ширина полюсных наконечников Bпн=
zaza
Изобретение относится к электромашиностроению, а именно к двигателям постоянного тока, и может быть применено для нереверсивных двигателей, например для двигателей автотракторных стартеров.
Известны двигатели постоянного тока, содержащие якорь, коллектор, щетки, основные полюса с обмоткой последовательного, параллельного или смешанного возбуждения При нагружении двигателя вследствие поперечной реакции якоря магнитный поток под сбегающими краями полюсных наконечников уменьшается, под набегающими увеличивается, происходит насыщение магнитной цепи и увеличение ее магнитного сопротивления, результирующий магнитный поток уменьшается. Для уменьшения вредного влияния поперечной реакции якоря края полюсных наконечников выполняют с увеличенным в 2 o C3 раза воздушным зазором, который ослабляет и основной магнитный поток, требуя увеличения расхода медного провода обмотки возбуждения, или же в полюсных наконечниках выполняют компенсационную обмотку, которая сильно усложняет и удорожает двигатель.
Известны нереверсинвые двигатели постоянного тока, например, для автотракторных стартеров у которых постоянно одни и те же полюсные наконечники являются сбегающими, а другие полюсные наконечники-набегающими.
В сильно насыщенных двигателях кратковременного действия, какими являются двигатели стартеров, размагничивающее действия, какими являются двигатели стартеров, размагничивающие действие поперечной реакции якоря уменьшает результирующий магнитный поток в режиме пуска и при номинальной нагрузке более чем на 20% Задачей данного изобретения является создание такого нереверсивного двигателя постоянного тока, в котором благодаря несимметричному выполнению основных полюсов магнитный поток распределялся бы более равномерно при пуске и нагружении, сопротивление магнитной цепи уменьшалось и, следовательно, уменьшалась требуемая магнитодвижущая сила основных полюсов, что равнозначно уменьшению числа витков обмотки основных полюсов, т.е. экономии меди.
На чертеже изображен несимметричный полюс четырехполюсного нереверсивного двигателя. Стрелкой показано направление вращения якоря.
сбегающий край полюсного наконечника шириной bсб выполняют на 50-75% длиннее набегающего края шириной bнаб. Толщина сбегающего края полюсного наконечника hсб меньше на 10 o C20% толщины набегающего края полюсного наконечника hнаб.
Такое несимметричное выполнение основных полюсов позволяет магнитному потоку распределяться более равномерно по сечению полюса, так как при пуске и номинальной нагрузке у двигателей стартеров индукция под сбегающими краями в несколько раз меньше индукции под набегающими краями.
Несимметричные полюса позволяют выполнять полюсные наконечники шириной несколько большей, чем в серийных двигателях, Bпн=
zaza
Нереверсивный двигатель постоянного тока последовательного возбуждения, содержащий якорь, основные полюса с обмоткой возбуждения, отличающийся тем, что сбегающие края полюсных наконечников выполнены на 50 70 длиннее набегающих краев и на 10 20 тоньше набегающих краев, ширина полюсных наконечников Bпн=
zaza
Схемы реверса однофазного асинхронного двигателя без вскрытия корпуса
Если вмешиваться в систему автоматического асинхронного двигателя не хочется, по той или иной причине доступ под корпус отсутствует, можно воспользоваться одним из трёх достаточно простых способов реверса.
Переподключение рабочей намотки
Подобную схему подключения мы уже рассматривали выше — он используется чаще всего ввиду простоты. Для него не требуется вскрывать корпус или переворачивать намотку — достаточно просто переподключить клеммы рабочих проводов так, чтобы фаза перешла с начального на конечный контакт, а нуль — наоборот.
Переподключение пусковой обмотки
Система такая же, как и в предыдущем варианте, но с той разницей, что поменять провода придётся уже у пусковой обмотки. После переподключения крутящий момент ротора также должен смениться.
Полная замена обмотки
Если вы хотите создать надёжное подключение, или модель мотора нетипичная (например, с тремя проводами вместо четырёх), стоит полностью заменить обмотку. Для этого используется конденсатор, который присоединяется к конечному выводу, а от проводов пускают реверс-отводки. Плюсом данной схемы является тот факт, что реверс можно контролировать, если соединять провода вручную.
Чем реверсивный пускатель отличается от обычного
Магнитный пускатель представляет собой комбинированное низковольтное электромеханическое устройство, предназначенное для пуска трехфазных (как правило) электродвигателей, для обеспечения их непрерывной работы, для безопасного отключения питания, а иногда и для защиты цепей электродвигателя и других подключенных цепей. Некоторые пускатели обладают функцией реверсирования двигателя, однако обо всем по порядку.
По сути, магнитный пускатель — это усовершенствованный, модифицированный, контактор, он более компактен, чем контактор в обычном представлении, легче по весу, и предназначен именно для работы с двигателями, то есть у пускателя прямое назначение уже, чем у контактора. Некоторые модели магнитных пускателей опционально оснащены тепловым реле аварийного отключения и защитой от обрыва фазы.
Для управления же пуском двигателя, путем замыкания контактных групп пускателя, служит кнопка или слаботочная контактная группа с катушкой на определенное (12, 24, 36 или 380 вольт) напряжение, а иногда — и то и другое.
В магнитном пускателе за коммутацию силовых контактных групп отвечает именно катушка на стальном сердечнике, к которой притягивается якорь, надавливающий на контактную группу, и таким образом замыкающий силовую цепь. При отключении питания катушки, возвратная пружина перемещает якорь в обратное положение — силовая цепь размыкается. Каждый контакт расположен в дугогасительной камере.
Реверсивные и нереверсивные магнитные пускатели
Принципиально магнитные пускатели бывают двух видов: нереверсивные и реверсивные. В реверсивном пускателе в одном корпусе присутствует два отдельных магнитных пускателя, имеющие электрическое соединение между собой, и закрепленные на общем основании, однако работать может, по выбору оператора, только один из двух этих пускателей — либо только первый, либо только второй.
Реверсивный пускатель включается через нормально-замкнутые блокировочные контакты, функция которых — исключить одновременное включение двух групп контактов — реверсивной и нереверсивной, чтобы не произошло межфазного замыкания. Некоторые модели реверсивных пускателей для обеспечения этой же функции имеют механическую защиту. И поскольку контакторы запускаются лишь поочередно, то и фазы питания можно переключать поочередно, чтобы выполнялась главная функция реверсивного пускателя — изменение направления вращения электродвигателя. Сменился порядок чередования фаз — изменилось и направление вращения ротора.
Возможности магнитных пускателей
Вообще, магнитные пускатели способны на многое. Так, для ограничения пускового тока трехфазного электродвигателя, его обмотки сначала могут коммутироваться «звездой», затем, когда двигатель вышел на номинальные обороты — переключиться на «треугольник». При этом пускатели могут быть открытыми и в корпусе, нереверсивными и реверсирными, с защитой от перегрузки и без защиты от перегрузки.
Каждый магнитный пускатель имеет как силовые, так и блокировочные контакты. Силовые непосредственно коммутируют цепь мощной нагрузки, в то время как блокировочные необходимы для управления работой силовых контактов. Силовые и блокировочные контакты бывают нормально-разомкнутыми или норамально-замкнутыми. На принципиальных схемах контакты изображаются в их нормальном состоянии.
Удобство применения реверсивных магнитных пускателей невозможно переоценить. Это и оперативное управление трехфазными асинхронными двигателями различных станков и насосов, это и управление вентиляцией, и даже управление запорной арматурой, вплоть до замков и вентилей отопительных систем. Особенно примечательна возможность удаленного управления магнитными пускателями, когда электронный блок дистанционного управления коммутирует слаботочные катушки пускателей подобно реле, а они, в свою очередь, безопасно коммутируют силовые цепи.
Не пропустите обновления, подпишитесь на наши соцсети:
Технические характеристики
Не будем здесь рассматривать все параметры прибора, потому что выбор всегда делается по величине пускателя, которая характеризуется номинальным током нагрузки, действующей на контакты прибора. Существует семь величин пускателя, каждой из которых соответствует допустимая токовая нагрузка. На фотографии ниже обозначены эти самые величины, и в каких областях такие магнитные пускатели применяются.
Необходимо отметить, что небольшие погрешности в параметрах допустимы. Но в некоторых случаях надо учитывать, в каком диапазоне срабатывает тепловое реле. Если величины пускателей имеют завышенную нагрузку, а реле заниженный минимальный показатель теплового отключения, то может быть несоответствие заданной мощности электрической цепочки или потребителя.
Схема нереверсивного магнитного пускателя
Как и обещал в предыдущей статье , привожу схему прямого пуска асинхронного двигателя посредством магнитного пускателя.
На схемах приведены 2 схемы управления. Схема выбирается в зависимости от номинально напряжения катушки, установленной в магнитном пускателе.
Порядок работы схемы
Для начала работы необходимо замкнуть контакты выключателя SA1 , в качестве которого обычно применяют автоматический выключатель.
Пуск. Для запуска необходимо нажать на кнопку SB2:1 «Пуск» , и ток начнёт протекать через катушку магнитного пускателя КМ1 , которая, притягивая якорь, замыкает силовые контакты КМ1:1..3 , а также вспомогательный контакт КМ1:4 . Ток от фаз А,В,С начинает протекать через замкнутые контакты SA1 , контакты КМ1:1..3, нагревательные элементы теплового реле КК1 к двигателю ММ1. Двигатель запущен.
Останов. Для этого необходимо нажать нормально замкнутую кнопку SB1:1 «Стоп» . Цепь питания обмотки пускателя КМ1 размыкается. Якорь под действием пружины возвращается в исходное состояние, размыкая силовые контакты КМ1:1..3 , тем самым разрывая цепь питания двигателя ММ1 .
Защиты от ненормальных режимов работы:
- От перегрузки. Выполнена с использованием теплого реле КК1 . При длительном протекании тока срабатывания(тока превышающего рабочий ток электродвигателя) происходит изгибание биметаллической пластины, которое приводит к размыканию контактов КК1 теплового реле, включенных последовательно с катушкой КМ1 в цепи управления. ( Подробное устройство и принцип работы теплового реле будет рассмотрен в следующей статье).
- Нулевая защита. При исчезновении напряжения питания или его значительном снижении, катушка магнитного пускателя КМ1 не в состоянии удерживать якорь. Якорь под действием пружины возвращается в исходной положение. Цепь питания двигателя ММ1 размыкается, а также размыкаются вспомогательные контакты КМ1:4 , что предотвращает самопроизвольное включение электродвигателя после восстановления напряжения.
- Цепи управления. Выполнена с использование предохранителя(плавкой вставки) FU1 . Он является дополнительно защитой, в случае, если закоротит катушка КМ1 (произойдет межвитковое замыкание). Также, возможно использование вместо предохранителя однополюсного автоматического выключателя.
Ниже приведен пример исполнения данной схемы в серийном ящике управления асинхронным двигателем (Я5110-2877).
https://youtube.com/watch?v=JhA-k0gaq8g

https://youtube.com/watch?v=P7FMIUZh0Ac
Схемы включения магнитных пускателей
Одна из простейших схем подключения магнитного пускателя показана ниже:
Принцип работы данной схемы довольно прост: при замыкании автоматического выключателя QF собирается схема питания катушки магнитного пускателя. Предохранитель PU обеспечивает защиту схемы управления от коротких замыканий. При нормальных условиях контакт тепловых реле Р замкнут. Итак, для запуска асинхронника нажимаем кнопку «Пуск», цепь замыкается, через катушку магнитного пускателя КМ начинает протекать ток, сердечник втягивается, тем самым замыкая силовые контакты КМ, а также блок контакт БК. Блок контакт БК нужен для того, чтоб замкнуть цепь управления, поскольку кнопка после того как ее отпустят, вернется в исходное положение. Для остановки этой электродвигателя достаточно нажать кнопку «Стоп», которая разберет схему управления.
При длительном токе перегрузке сработает тепловой датчик Р, который разомкнет контакт Р, и это тоже приведет к остановке машины.
При схеме включения приведенной выше следует учесть напряжение номинальное катушки. Если напряжение катушки 220 В, а двигателя (при соединении в звезду) 380 В, то данную схему употреблять нельзя, а можно применить с нейтральным проводником, а если в обмотки двигателя соединены треугольником (220 В), то данная система вполне жизнеспособна.
Схема с нейтральным проводником:
Единственное отличие этих схем включения, что в первом случае питание системы управления подключено к двум фазам, а во втором к фазе и нейтральному проводнику. При автоматическом управлении системой пуска вместо кнопки «Пуск» может включатся контакт из системы управления.
Посмотреть как подключить не реверсивное магнитное пусковое устройство вы можете здесь:
Реверсивная схема включения показана ниже:
Эта схема более сложная, чем при подключении не реверсивного устройства. Давайте рассмотрим принцип ее работы. При нажатии кнопки «Вперед» происходят все описанные выше действия, но как вы видите из схемы, перед кнопкой вперед появился нормально замкнутый контакт КМ2. Это нужно для выполнения электрической блокировки одновременного включения двух устройств (избежание короткого замыкания). При нажатии кнопки «Назад» во время работы электропривода ничего не произойдет, так как контакт КМ1 перед кнопкой «Назад» будет разомкнут. Для произведения реверса машины необходимо нажать кнопку «Стоп» и только после отключения одного устройства можно будет включить второе.
И видео подключения реверсивного магнитного пускового устройства:
При монтаже магнитных пусковых устройств с тепловыми реле необходимо устанавливать с минимальной разностью температур окружающей среды между электродвигателем и магнитным пусковым устройством.
Нежелательна установка магнитных устройств в местах подверженных сильным ударам или вибрациям, а также рядом с мощными электромагнитными аппаратами, токи которых превышают 150 А, так как они при срабатывании создают довольно большие удары и толчки.
Для нормальной работы теплового реле температура окружающей среды не должна превышать 40 0 С. Также не рекомендуется установка рядом с нагревательными элементами (реостаты) и не устанавливать их в наиболее нагреваемых частях шкафа, например вверху шкафа.
Сравнение магнитного и гибридного пускателя:
Магнитные пускатели – электромеханические устройства, предназначенные для одновременного подключения потребителя электрической энергии к трем питающим фазам. В основе его действия – эффект возникновения магнитного поля при прохождении электрического тока через индуктивную нагрузку (втягивающую катушку). Они применяются, как правило, для управления трехфазными электрическими двигателями, а также, например, в системах аварийного ввода резерва.
Главное различие в схемах подключения и управления магнитным пускателем заключается в том, какой тип втягивающей катушки в нем используется.
Втягивающая катушка магнитного пускателя является его «сердцем», которое инициирует магнитное поле при прохождении через нее электрического тока и втягивает якорь с тремя (иногда пятью) парами подвижных контактов. Тип катушки зависит от величины напряжения срабатывания. Они бывают:
- Срабатывающими от напряжения 220 V.
- Рассчитанными на напряжение 380 V.
Клеммы катушки на 220 V подключаются между фазой и нейтралью (заземлением). Трехсот восьмидесяти вольтовые – между фазами. Величина рабочего напряжения катушки обычно написана на ее диэлектрическом выводе рядом с зажимным болтом для провода.
Двухсот двадцати вольтовые катушки при включении между фазами эффектно взрываются.
РЕВЕРСИРУЕМЫЕ и НЕРЕВЕРСИРУЕМЫЕ
Вы знаете электромоторы можно пустить в обратный ход, а какие нет? Моторы разные бывают : и постоянного тока с постоянными магнитами и переменного тока с постоянными магнитами и переменного тока коллекторные и бесколлекторные . И не все они могут крутиться в разном направлении. Существуют реверсируемые электромоторы, которые без особых усилий могут менять своё направление вращения, но есть и такие, что никакими способами заставить их крутиться обратно невозможно. Есть электромоторы, что и вовсе не имеют заданного направления вращения и крутятся при каждом включении по разному и направление вращения совсем случайно. Если вы не слыхали о таких , то вот пожалуйста — Моторы из Микроволновых печей и из Духовок с приводным грилем сделаны с постоянными магнитами, работают от сети 220 вольт переменного тока и вращаются куда сами решат.
Есть и другие моторы , направление вращения которых заранее задано конструкцией обмоток и ротора, заставить их вращаться в «неположенную сторону» просто невозможно. Ни схемы ни переделка в этом случае не помогут.
Такие моторы переменного тока бесколлекторные и высокооборотные можно встретить в системах вентиляции, электрофонах, сушилках и обогревателях.Все они содержат или одну или четное количество обмоток, смена полярности (фаза, ноль) для которых абсолютно «по барабану».
Поддаются реверсу моторы постоянного тока с магнитами и бесколлекторные переменного тока с количеством обмоток кратным 3 (трём).
Если для коллекторных моторов с постоянными магнитами достаточно просто сметить полярность питания или произвести небольшую переделку, то для бесколлекторных двигателей переменного тока с тремя выводами по питанию можно управлять направлением вращения с помощью переключения конденсатора между обмотками.
Эти моторы вполне годятся для создания механических систем с двумя направлениями движения.
Теперь когда вы соберетесь делать что либо с приводом на электрическом двигателе, обязательно вспомните — Какой мотор годится для Реверса , а какой нет.
Источник

































































